Stationäre Geräte zur Herstellung von H2-Wasser (HIM's)
Zu Hause kann es sinnvoll sein H2-Wasser jederzeit, auch ohne Wartezeit, kannenweise bereitstellen zu können. Das können die transportablen Booster-Flaschen nicht leisten. Um einen Liter H2-Wasser herzustellen bräuchte eine Booster-Flasche 30 bis 45 Minuten, mit einem guten stationären Gerät geht das in 30 bis 45 Sekunden. Zur Erzeugung von Wasserstoff und/oder zum Betreiben einer Druckpumpe ist dazu in der Regel ein Anschluss an die Hauswasserleitung und ein 220 V Stromanschluss zur Erzeugung von Wasserstoff und/oder zum Betreiben einer Druckpumpe erforderlich.
Ein solches Gerät wird auch als HIM bezeichnet, "Hydrogene Immersion Maschine". Wie die Booster-Flaschen erzeugen sie direkt reines H2-Gas und lösen es in dem durchfließenden Trinkwasser mittels unterschiedlicher Techniken. Praktisch alle Geräte werden in China gebaut und vertrieben, vereinzelt auch in Japan und Korea.
HIM's sollten nicht mit einem "Wasser-Ionisierer" verwechselt werden, der Leitungswasser in einen sauren und einen basischen Anteil trennt, wobei in dem basischen Wasseranteil auch H2-Gas bis zur Normal-Sättigung von1,6 ppm gelöst sein kann. Seit 2019 werden HIM's angeboten, die mit Überdruck arbeiten und so eine deutlich höhere Anreicherung mit H2-Gas erreichen, ohne dabei saures Abwasser zu erzeugen. Praktisch alle HIM's werden in China gebaut und vertrieben, vereinzelt auch in Japan und Korea.
Hier ist ein Beispiel eines solchen Gerätes, das Monmi Tec 3.0, das auf einem japanischen Patent beruht und in China produziert wird. Ich stelle es hier deshalb detaillierter vor, weil von diesem Gerät die Funktionsweise und das Innenleben im Internet und dem zugrundeliegenden Patent gut dokumentiert ist. Mit diesem sehr komplexen Wandgerät lässt sich H2-Wasser mit ca. 3 ppm bei geringem Durchfluss erzeugen.


Hier ein weiteres Beispiel für ein einfacheres stationäres Gerät, das bis ins Detail sehr gut beschrieben ist (auf Englisch). Leitungswasser wird in einer Dialyse-Kartusche an einer für H2-Gas durchlässigen "Membran" vorbeigeleitet, hinter der sich H2-Gas unter Druck befindet. Das H2-Gas wandert dann durch diese Trenn-Membran ins Wasser, und zwar umso mehr, je länger das Wasser in der Kartusche steht, bzw. je langsamer es durch die Kartusche fließt. Dieses sehr viel einfacher aufgebaute HIM-Gerät funktioniert also eher nach dem Prinzip meiner Ventil-Flaschen. Bauartbedingt fällt der H2-Gehalt im Wasser bei längerem Zapfen zunehmend ab und steigt erst nach längerer Wartezeit wieder auf den maximal möglichen Wert. Der Hersteller gibt jedoch einen Wert von 5,2 ppm beim Abfüllen von 2 Liter an und 4,2 ppm bei 3 Liter. Das sind schon sehr gute Werte.
Auch in diesem Gerät ist die Wasserstoff-Erzeugung integriert (Angabe: 150 ml/min) und es dient zur H2-Anreicherung von Wasser aus einer Osmoseanlage bei einem Druck von 3,5 bar.


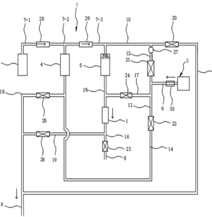
Hier stelle ich meine beiden HIM-Wandgeräte für den Eigenbau vor, die einfach aufgebaut sind und sehr effektiv im Durchfluss nach dem Willand-Prinzip arbeiten, indem sie Wasser in eine Gas-Atmosphäre versprühen, welches auf diese Weise schlagartig mit H2-Gas unter Druck übersättigt wird. Das ermöglicht ein kontinuierliches Zapfen von 1,3 l/min an H2-Wasser mit 4,4 ppm, ohne dass der H2-Gehalt wie hier beim Zapfen abfällt. Meine Geräte haben jedoch die H2-Gas-Erzeugung noch nicht integriert und müssen immer wieder mal mit H2-Gas aus einem Inhalator frisch aufgeladen werden.